黄瓜视频污在线观看機在處理器上的案例應用
文章導讀:連接器,通俗講就是接插件、插頭,是用來傳輸兩個有源器件電流和信號的橋梁。黄瓜视频污在线观看機在處理器領域的應用也很廣泛,給大家分享以下在軍用和航空航天領域具有代表性的連接器案例應用:
一、軍用連接器和航空航天連接器的案例分析
黄瓜视频污在线观看機在軍用連接器和航空航天連接器上的應用,大多數情況下是對連接器的底座進行表麵處理,有些也會對金屬件處理。底座的材質主要包括氟矽橡膠(FVMQ)、熱塑性聚酯(PBT和PET)、聚苯硫醚塑料(PPS)、聚醚酰亞胺(PEI)等,這些材質的共同特點是耐熱性能、物理機械性能、化學性能、電氣性能等比較優異,但表麵能低,呈疏水,不太容易粘接和印刷,常規的方式是要采用酒精和丙酮擦拭,再用特殊膠水來粘接。既不環保,可靠性和一致性也有問題。
等離子處理工藝的出現,有效地解決了相關問題,等離子體可以去除底座的矽油或脫模劑,提高表麵清潔度,改善材料的表麵能,增加絲印字符的附著力和粘接可靠性。軍工連接器底座黄瓜视频污在线观看前後對比,如圖1、圖2、圖3所示:

圖1.軍工連接器底座

圖2.黄瓜视频污在线观看前水滴角109度

圖3.黄瓜视频污在线观看後水滴角為56度

圖4.航空航天連接器底座

圖5.黄瓜视频污在线观看前水滴角100.99度

圖6.黄瓜视频污在线观看後水滴角57度

圖7.插針安裝板組件裝配工藝流程
黄瓜视频污在线观看機在軍用連接器和航空航天連接器上的應用,大多數情況下是對連接器的底座進行表麵處理,有些也會對金屬件處理。底座的材質主要包括氟矽橡膠(FVMQ)、熱塑性聚酯(PBT和PET)、聚苯硫醚塑料(PPS)、聚醚酰亞胺(PEI)等,這些材質的共同特點是耐熱性能、物理機械性能、化學性能、電氣性能等比較優異,但表麵能低,呈疏水,不太容易粘接和印刷,常規的方式是要采用酒精和丙酮擦拭,再用特殊膠水來粘接。既不環保,可靠性和一致性也有問題。
等離子處理工藝的出現,有效地解決了相關問題,等離子體可以去除底座的矽油或脫模劑,提高表麵清潔度,改善材料的表麵能,增加絲印字符的附著力和粘接可靠性。軍工連接器底座黄瓜视频污在线观看前後對比,如圖1、圖2、圖3所示:

圖1.軍工連接器底座

圖2.黄瓜视频污在线观看前水滴角109度

圖3.黄瓜视频污在线观看後水滴角為56度
航空航天連接器底座黄瓜视频污在线观看前後對比,如圖4、圖5、圖6所示:

圖4.航空航天連接器底座

圖5.黄瓜视频污在线观看前水滴角100.99度

圖6.黄瓜视频污在线观看後水滴角57度
因為軍用和航空航天屬於高度保密的領域,所以不方便在此提供具體的材料名稱。
二、黄瓜视频污在线观看軍用連接器和航空航天連接器的注意事項及工藝流程
注意事項:
①軍用連接器和航空航天連接器的底座經過等離子處理後要盡快生產,因為底座表麵形成的親水性基團具有時效性,隨著時間推移很容易還原。
②不同的材料,用不同的黄瓜视频污在线观看,采用的工藝參數不同,其表麵處理效果和時效性也會有明顯的差別,這考驗黄瓜视频污在线观看機廠家的行業經驗水平。
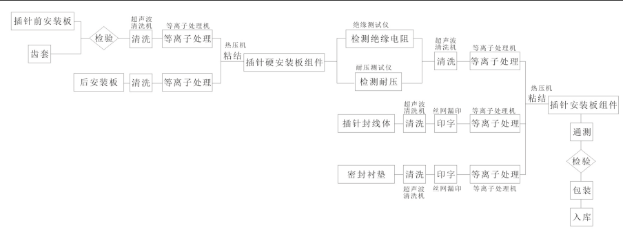
設計到表麵處理的工藝流程:
二、黄瓜视频污在线观看軍用連接器和航空航天連接器的注意事項及工藝流程
注意事項:
①軍用連接器和航空航天連接器的底座經過等離子處理後要盡快生產,因為底座表麵形成的親水性基團具有時效性,隨著時間推移很容易還原。
②不同的材料,用不同的黄瓜视频污在线观看,采用的工藝參數不同,其表麵處理效果和時效性也會有明顯的差別,這考驗黄瓜视频污在线观看機廠家的行業經驗水平。
設計到表麵處理的工藝流程:

圖7.插針安裝板組件裝配工藝流程
親,如果您對黄瓜视频污在线观看機感興趣或者想了解更多詳細信息,歡迎點擊黄瓜视频下载APP视频的在線客服進行谘詢,或者直接撥打全國統一服務熱線400-816-9009,黄瓜视频下载APP视频恭候您的來電!
公司英文網站:www.plasmapls.com








蘇公網安備 32058302002178號
